Published:2009/6/28 23:38:00 Author:May | From:SeekIC



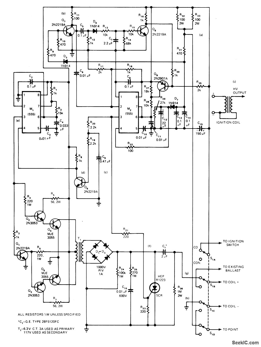
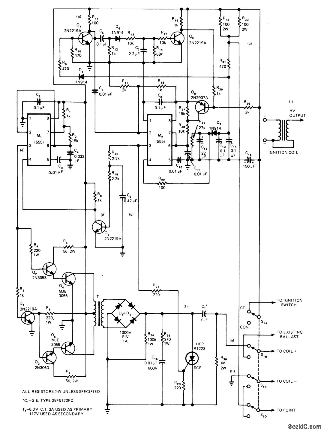
Solid-state capacitor-discharge ignition system improves combustion efficiency by increasing spark duration. For 8-cylinder engine, normal CD system range of 180 to 300,ttS is increased to 600 ps below 4000 rpm the discharge lasts for one cycle or 300 pts because at higher speeds the power cycle has shorter times. Circuit uses 555 timer M1 as 2-kHz oscillator, with Q1-Q3 providing drive to Q4-Q5 and T, for converting battery voltage to about 400 VDC at output of bridge rectifier. When dis-tributor points open,Q7 turns on and triggers M2 connected as mono that provides gate drive pulses for SCR. Article describes operation of circuh in detail and gives waveforms at points a-i.-C. C. Lo, CD lgnition System Produces Low Engine Emissions, EDN Magazine, May 20, 1976, p 94, 96, and 98.
Reprinted Url Of This Article:
http://www.seekic.com/circuit_diagram/Basic_Circuit/Analog_Circuit/LOW_EMISSION_CD.html
Print this Page | Comments | Reading(3)
Code: