Published:2009/6/28 21:20:00 Author:May | From:SeekIC

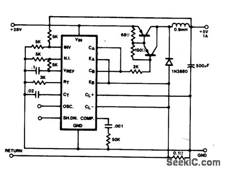
In this conventional single-ended regulator circuit,the two outputs of the SG1524 are connected in parallel for effective 0-90%duty-cycle modulation. The use of an output inductor requlres an RC phase compensation network for loop stability.
Reprinted Url Of This Article:
http://www.seekic.com/circuit_diagram/Basic_Circuit/Analog_Circuit/SINGLE_ENDED_REGULATOR.html
Print this Page | Comments | Reading(3)
Code: