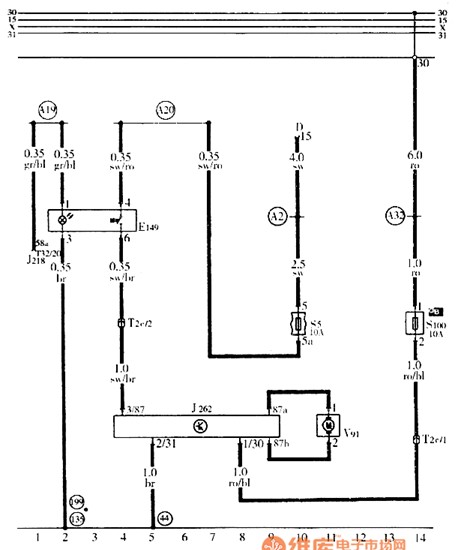
Published:2014/4/17 21:31:00 Author:lynne | Keyword: Audi A6 rear window electric shutter circuit diagram | From:SeekIC

Audi A6 rear window electric shutter circuit diagram shown as follow:
Reprinted Url Of This Article:
http://www.seekic.com/circuit_diagram/Basic_Circuit/Audi_A6_rear_window_electric_shutter_circuit_diagram.html
Print this Page | Comments | Reading(3)
Code: