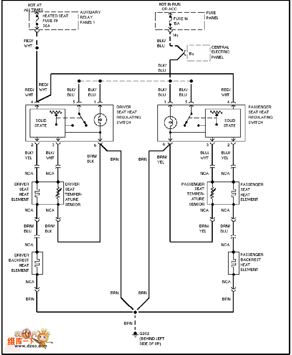
Published:2011/6/27 3:18:00 Author:TaoXi | Keyword: Audi, front seat, heating circuit | From:SeekIC

Reprinted Url Of This Article:
http://www.seekic.com/circuit_diagram/Basic_Circuit/Audi_front_seat_heating_circuit.html
Print this Page | Comments | Reading(3)
Code: