Published:2009/7/1 4:18:00 Author:May | From:SeekIC

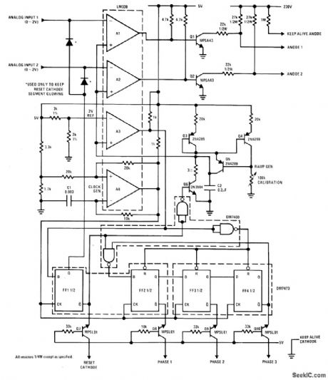
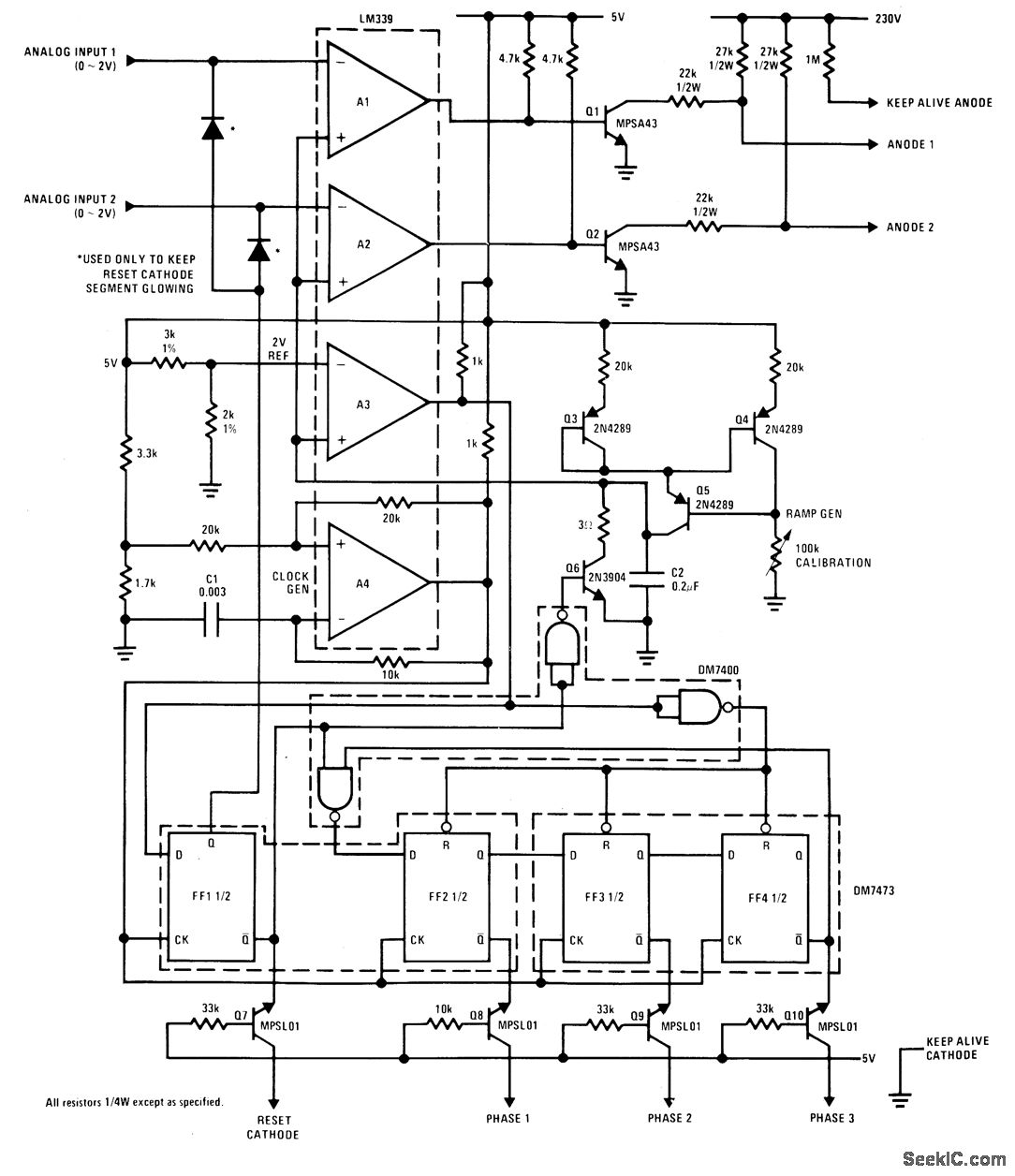
Use of National LM339 quad comparator minimizes number of components needed to drive Burroughs 200-seg-ment gas-discharge bar display. Every third electrode of display is tied together, so only three Iines (phase 1, 2, and 3) control all segments. When phase Iines are driven by consecutive pulses, glow of gas-discharge element is propagated continuously along alray. Anode voltage is gated so number of glowing segments is proportional to analog input. Compar-ators A1 and A2 generate gated anode signals with durations proportional to inputs. A3 compares ramp signal to 2-V reference and generates end-of-scan signal when ramp exceeds reference. A4 generates dock having period of about 60 μ s.-S. N. Kim, Driving Bunoughs' Bar Graph Display, National Semiconductor, Santa Clara, CA, 1975, DB-4.
Reprinted Url Of This Article:
http://www.seekic.com/circuit_diagram/Basic_Circuit/BAR_GRAPH_DRIVE.html
Print this Page | Comments | Reading(3)
Code: