Published:2009/7/20 1:49:00 Author:Jessie | From:SeekIC

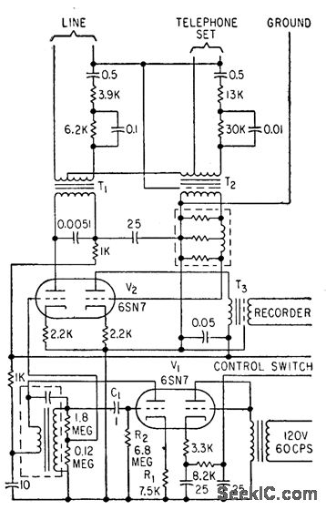
Generates periodic 1,400-cps tone or beep having 0.2 sec duration, at intervals of about 15 sec, as required by Federal law when recording or broadcasting telephone conversations.-J. Zelle, Phone Calls for Broad-cast, Electronics, 31:45, p 96-101.
Reprinted Url Of This Article:
http://www.seekic.com/circuit_diagram/Basic_Circuit/BEEPER_FOR_TELEPHONE_RECORDING.html
Print this Page | Comments | Reading(3)
Code: