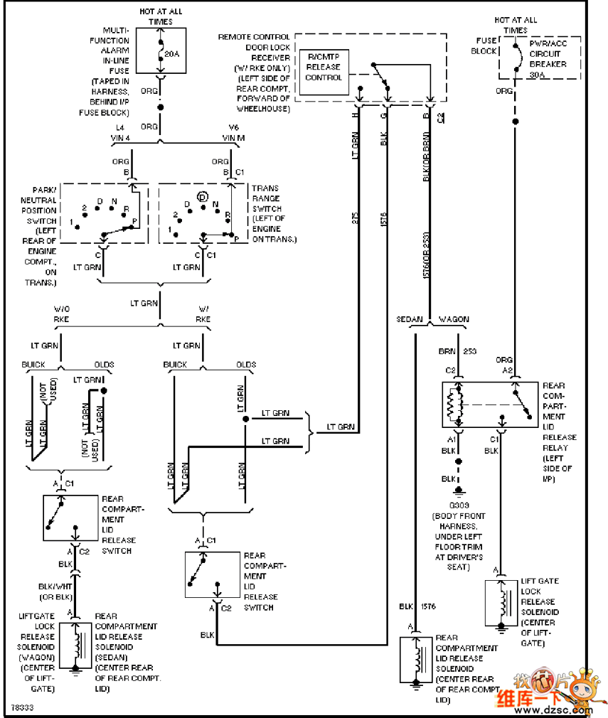
Published:2011/5/29 9:05:00 Author:Christina | Keyword: Buick, trunk, back door, accelerator | From:SeekIC

Reprinted Url Of This Article:
http://www.seekic.com/circuit_diagram/Basic_Circuit/Buick_trunk_back_door_and_accelerator_circuit.html
Print this Page | Comments | Reading(3)
Code: