Published:2009/7/14 3:22:00 Author:May | From:SeekIC

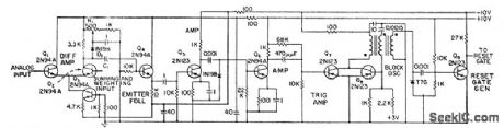
Comparator action begins when summing and weighting output exceeds analog input and negative pulse is coupled through C1. Trailing edge of blocking oscillator pulse activates reset-rate generator.-W.B. Towles, Transistorized Ancdog-Digital Converter, Electronics, 31:31, p 90-93.
Reprinted Url Of This Article:
http://www.seekic.com/circuit_diagram/Basic_Circuit/COMPARATOR.html
Print this Page | Comments | Reading(3)
Code: