Published:2009/7/11 4:34:00 Author:May | From:SeekIC

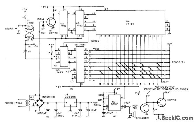
Circuit automatically gener ates call Ietters for FCC-required code identification for FM repeaters and RTTY, when started by pushbutton or by pulse from other equip ment. Audio output can be fed to loudspeaker as monitor or used to modulate FM repeater.Circuit shown is programmed for DE K4EEU by installing diodes at locations where tone is wanted on matrix. Article gives construction and programming details.-B. Kelley, A Super Cheapo CW IDer, 73 Magazine, Dec. 1976, p 46-48.
Reprinted Url Of This Article:
http://www.seekic.com/circuit_diagram/Basic_Circuit/CW_IDENTIFIER.html
Print this Page | Comments | Reading(3)
Code: