Published:2009/7/19 23:53:00 Author:Jessie | From:SeekIC

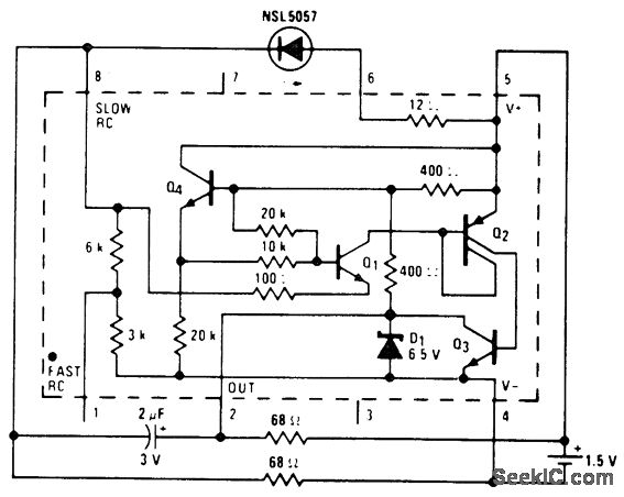
Continuous indicator using an LM3909 chip. Circuitry inside dashes is the LM3909. The circuit actually flashes at a 2 kHz rate, which cannot be detected by the human eye. This indicator is not intended as a long life system since current drain is 12 mA (courtesy National Semiconductor Corporation).
Reprinted Url Of This Article:
http://www.seekic.com/circuit_diagram/Basic_Circuit/Continuous_indicator_using_an_LM3909_chip.html
Print this Page | Comments | Reading(3)
Code: