Published:2009/7/6 20:55:00 Author:May | From:SeekIC

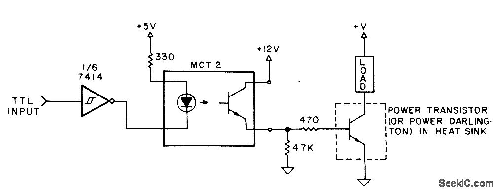
Output of microprocessor drives LED of photocoupler through one section of 7414 hex Sch mitt-trigger-input inverter. Phototransistor switches power transistor or power Darlington on and off for control of direct current through load. With transistor having current gain of 30 and 20-mAcontrol cur-rent, load current can be 500 mA. With power Darlington having higher current gain, load can be several amperes. Since power de-vice is either off or saturated, heatsink can be small.-M. Boyd, Interfacing Tips, Kilobaud, Feb. 1978, p 72-74.
Reprinted Url Of This Article:
http://www.seekic.com/circuit_diagram/Basic_Circuit/DC_CONTROL_BY_TTL_I_O.html
Print this Page | Comments | Reading(3)
Code: