Published:2009/7/9 3:39:00 Author:May | From:SeekIC

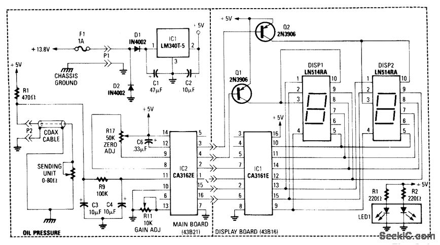
This gauge uses a sensor in conjunction with R1 to develop a dc voltage proportional to oil pressure. IC1 and IC2 form a two-digit DVM. Q1 and Q2 are display selectors for the multiplexed display. IC1 provides the necessary +5V to the circuitry. Calibration is via R11 and zero adjust via R17.
Reprinted Url Of This Article:
http://www.seekic.com/circuit_diagram/Basic_Circuit/DIGITAL_OIL_PRESSURE_GAUGE.html
Print this Page | Comments | Reading(3)
Code: