Published:2009/7/6 3:20:00 Author:May | From:SeekIC

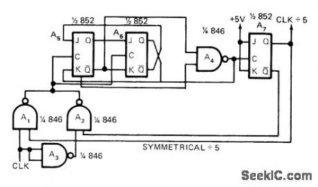
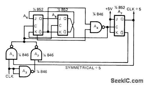
Requires only two digital chip types, Input clock is alternately inverted and noninverted for clocking divide-by-3 counter, to give effect of dividing by 21/2 which toggles A3 to give symmetrical divide-by-5 output with 50% duty cycle for pulses. Article gives timing diagram and traces operation of circuit.-C. W.Hardy, Reader Responds to Odd Modulo Divider in July 1st EDN, EDN Magazine, Oct. 1, 1972, p 50.
Reprinted Url Of This Article:
http://www.seekic.com/circuit_diagram/Basic_Circuit/DIVIDE_BY_5.html
Print this Page | Comments | Reading(3)
Code: