Published:2009/7/7 22:02:00 Author:May | From:SeekIC

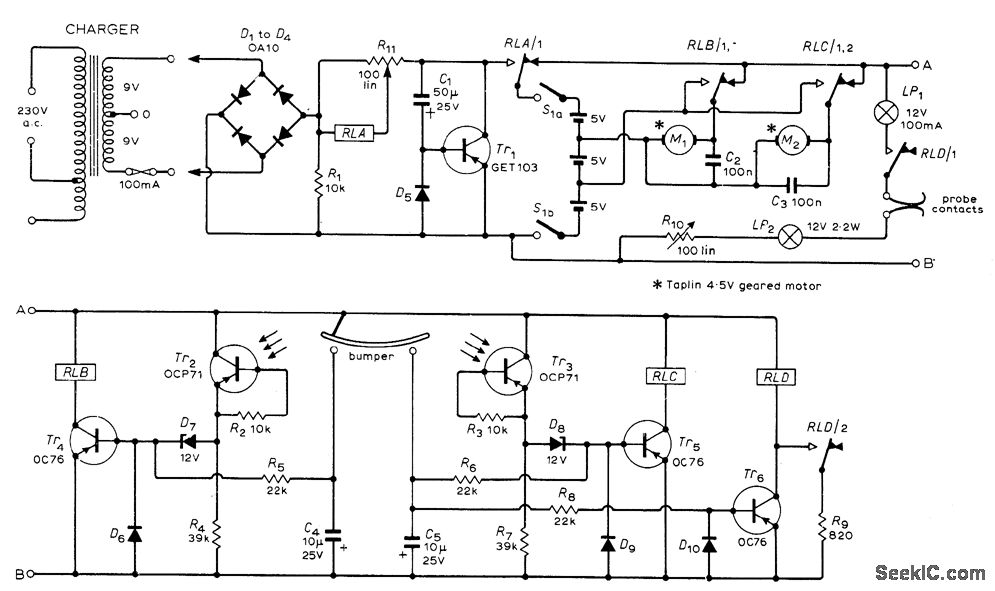
Battery-operated toy car roanis around room, reversing whenever it hits wall or obstdcle, and retums automatically to home base when batteries are in need of charge. Small geared motor, such as Meccano No.11057 or4.5-V Taplin, is used for each rear wheel so reversal of one motor provides steering. Single free-swiveling caster is at front of machine. With head-on collision, both contacts of bumper close to reverse both motors so machine backs away, turns, and proceeds in new direction. With glancing collision, motor on opposite sideis reversed so machine sheers away.White tape on floor, leading to charger having female lacks, is sensed by two phototransistors used to control motors so machine follows tape until probes at opposite end from bumper enter jacks. Circuit permits search mode for recharging only when relay D senses low battery voltage and energizes lamps that illuminate white tape. Article gives operation and construction details.-M. F. Huber, Free Roving Machine, Wireless World, Dec. 1972, p 593-594.
Reprinted Url Of This Article:
http://www.seekic.com/circuit_diagram/Basic_Circuit/DUAL_MOTOR_ROBOT.html
Print this Page | Comments | Reading(3)
Code: