Published:2009/6/15 20:48:00 Author:May | From:SeekIC


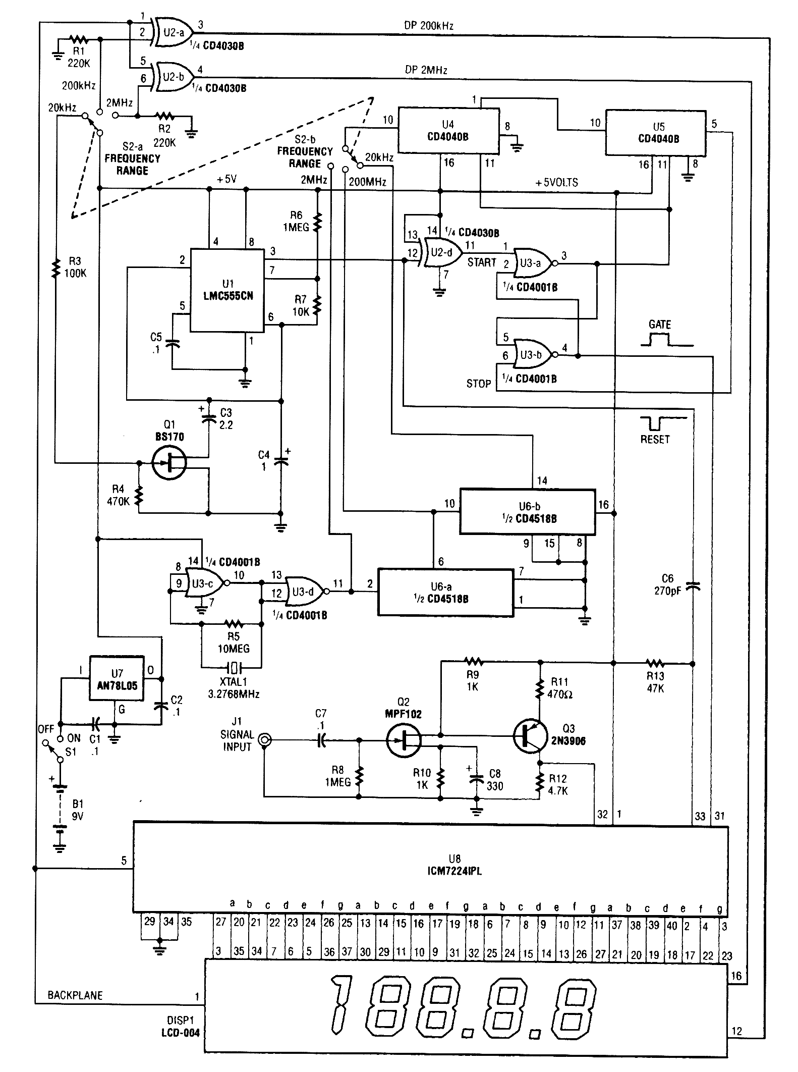
This is a schematic and block diagram of a 2-MHz frequency counter. It uses and LSI counter/display driver, LCD readout, and a,few logic chips for timebase and timing pulse circuitry. Q2 and Q3 form a signal (input) amplifier.The circuit contains a crystal oscillator built around U3-c and XTALl, which provides the pri-mary timing-reference signal. That signal is then divided twice to provide two additional timing ref-erences, giving the circuitry three selectable timing references. The ICM7224IPL is an integrated circuit that consists of the counter and display driver to drive the LCD-004 display.
Reprinted Url Of This Article:
http://www.seekic.com/circuit_diagram/Basic_Circuit/Digital_Circuit/2_MHz_FREQUENCY_COUNTER.html
Print this Page | Comments | Reading(3)
Code: