Published:2009/6/25 21:11:00 Author:May | From:SeekIC

Reprinted Url Of This Article:
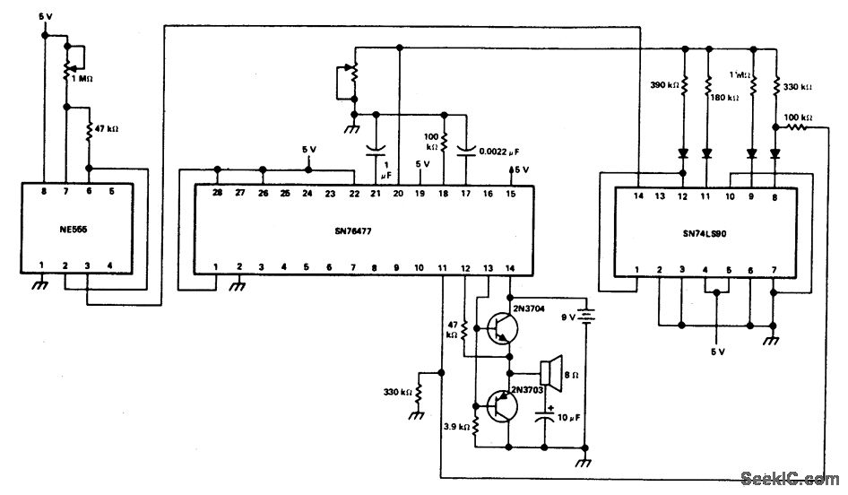
http://www.seekic.com/circuit_diagram/Basic_Circuit/Digital_Circuit/PROGRAMMABLE_BIRD_SOUNDS.html
Print this Page | Comments | Reading(3)
Code: