Published:2009/6/19 4:47:00 Author:May | From:SeekIC

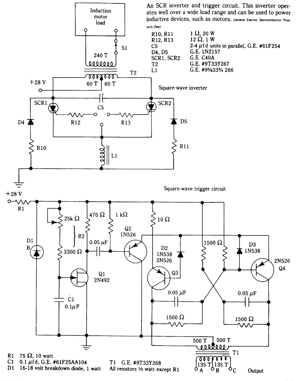
In this circuit, L1 and C5 are used as commutating elements. L1 resonates quency corresponding to the half period of the waveform.
Reprinted Url Of This Article:
http://www.seekic.com/circuit_diagram/Basic_Circuit/Digital_Circuit/SCR_INVERTER_AND_TRIGGER_CIRCUIT.html
Print this Page | Comments | Reading(3)
Code: