Published:2009/6/24 22:10:00 Author:May | From:SeekIC

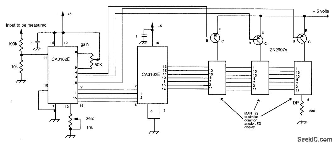
A CA3162ZE A-D converter drives a CA3161 BCD decoder/driver and LED display to form a sim-ple DVM circuit. The 50-kΩ gain control and 100-kΩ/10-kΩ voltage divider determine full-scale range.
Reprinted Url Of This Article:
http://www.seekic.com/circuit_diagram/Basic_Circuit/Digital_Circuit/SIMPLE_3_DIGIT_DVM.html
Print this Page | Comments | Reading(3)
Code: