Published:2009/6/25 22:13:00 Author:May | From:SeekIC

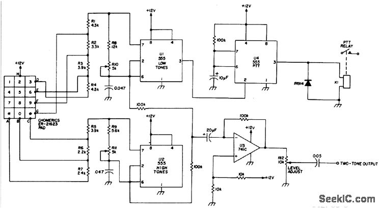
Tone dial encoder with automatic PTT control uses the 555 timers.
Reprinted Url Of This Article:
http://www.seekic.com/circuit_diagram/Basic_Circuit/Digital_Circuit/TONE_DIAL_ENCODER.html
Print this Page | Comments | Reading(3)
Code: