About SeekIC | Services | Payment | Advertisements service | Contact Us | Links
© 2008-2012 SeekIC.com Corp.All Rights Reserved.
Published:2011/10/27 22:47:00 Author:May | Keyword: Digital counting demonstration | From:SeekIC

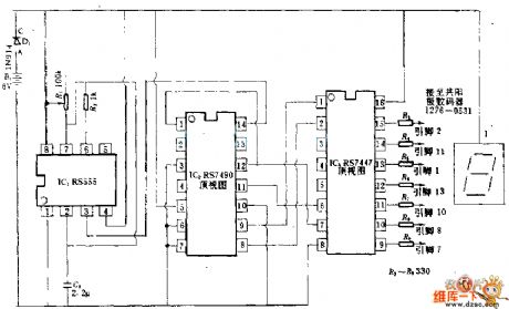
555 timer is used as clock to drive RS7490 decimal system counter, then theBCD output of counter isreturned to 7-segment tube. Ajusting R7 can change the frequency of clock.
Reprinted Url Of This Article:
http://www.seekic.com/circuit_diagram/Basic_Circuit/Digital_counting_demonstration_circuit.html
Print this Page | Comments | Reading(3)
Response in 12 hours
© 2008-2012 SeekIC.com Corp.All Rights Reserved.
Code: