Published:2011/5/6 1:41:00 Author:Nicole | Keyword: digital, linear | From:SeekIC

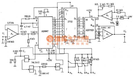
The figure1 is a digital linear circuit. The characteristic of sensor is nonlinear, in order to improve the measurement accuracy on applications, they should be linearized. The linear circuit has all kinds of ways, but the adjusting is trouble. This circuit adopts digital, it can store the linear data in EPROM, it has high stability.
Mimic imput signal Ui is unipolar 0~+lOV singal. A1 is buffer, it is used in transform impedance, then it can match with the low input impedance of A/D converter AD847. When it is connected to power supply, the rising edge of power supply voltage is divided by C1, then it will produce trigger pulse singal. The output data of AD847 is OOH一FFH, it is connected to the address Ao一A7 of 2732.
Reprinted Url Of This Article:
http://www.seekic.com/circuit_diagram/Basic_Circuit/Digital_linear_circuit_diagram.html
Print this Page | Comments | Reading(3)
Code: