Published:2009/7/7 4:59:00 Author:May | From:SeekIC

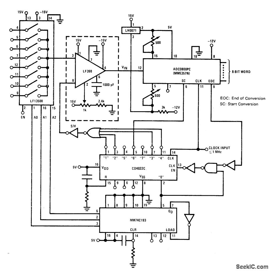
Eight different analog inputs are sampled by National LF13508 multiplexor and converted into digital words for furtner processing. Maximum throughput rate of system is 2800 samples per second per channel. Output will settle to ±0.05mV in 1μs after hold command.- FET Data-book, National Semiconductor, Santa Clara, CA, 1977, p 5-77-5-78.
Reprinted Url Of This Article:
http://www.seekic.com/circuit_diagram/Basic_Circuit/EIGHT_CHANNEL_SEQUENTIAL.html
Print this Page | Comments | Reading(3)
Code: