Published:2009/7/16 4:16:00 Author:Jessie | From:SeekIC

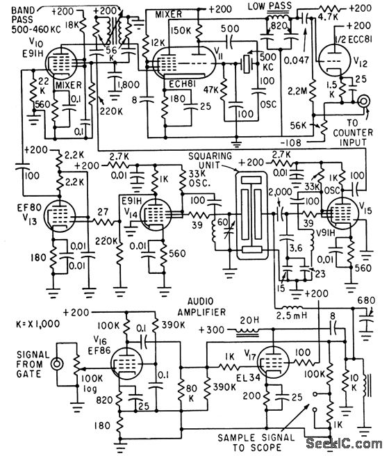
Used to obtain integrated reading of reflected sound patterns when measuring acoustic characteristics of auditoriums. Electrostatic squarer in-corporates frequency-determining elements of two transitron negative-resistance oscillators (3.3 and 3.8 Mc). Amplified outputs are mixed to obtain 500-kc difference signal which in turn is mixed with 500-kc crystal oscillator output to give from0 to 35 kc for feeding to counter.-J. P. A. Lochner and P. Meffert, Electrostatic Squarer for Acoustic Measurements, Electronics, 33:35, p 66-68.
Reprinted Url Of This Article:
http://www.seekic.com/circuit_diagram/Basic_Circuit/ELECTROSTATIC_SQUARER.html
Print this Page | Comments | Reading(3)
Code: