Published:2011/6/28 2:33:00 Author:Nicole | Keyword: Electrical blaster | From:SeekIC

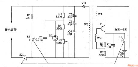
The electrical blaster circuit is composed of oscillator, boost circuit, charge indication circuit and discharge circuit, it is shown in the figure 8-24.
The oscillator is made of transistor V, capacitor C1, resistors R1, R2, battery GB, charge switch S1 and W1, W2 windings of boost transformer T.
The boost circuit consists of W3 winding of boost transformer T, rectifier diode VD and capacitors C2-C4.
The charge indication circuit is composed of resistors R3, R4, potentiometer RP, capacitor C5 and neon indication light HL.
The discharge circuit is made of discharge switch S2, drain switch S3 and resistor.
Reprinted Url Of This Article:
http://www.seekic.com/circuit_diagram/Basic_Circuit/Electrical_blaster_2.html
Print this Page | Comments | Reading(3)
Code: