Published:2011/6/9 5:45:00 Author:Lucas | Keyword: Electronic, detonating device | From:SeekIC

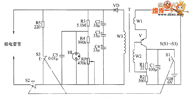
The electronic circuit is composed of the oscillator, booster circuit, charging instruction circuit and discharging circuit, and the circuit is shown as the chart. Oscillator circuit consists of transistor V, capacitor C1, resistor R1, R2, electric battery CB, charging switch S1 and the windings W1, W2 of step-up transformer T. The windings w3 of step-up transformer T, rectifier diode VD and capacitors C2 ~ C4. Charging instruction circuit consists of resistors R3, R4, potentiometer RP, capacitor C5 and neon light HL. Discharging circuit is composed of the discharging switch S2, discharging switch S3 and resistor R5. S1 ~ S3 is the three groups of control contacts of initiation button. R1 and R2 select 1/2W metal film resistors.
Reprinted Url Of This Article:
http://www.seekic.com/circuit_diagram/Basic_Circuit/Electronic_detonating_device_circuit_diagram_2.html
Print this Page | Comments | Reading(3)
Code: