Published:2011/6/9 5:56:00 Author:Lucas | Keyword: Electronic, detonating device | From:SeekIC

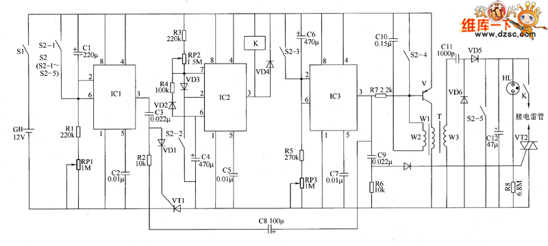
The electronic circuit is composed of the delay switch circuit, insurance switch circuit, timing initiation circuit, charging indicator circuit and detonating power circuit, and the circuit is shown as the chart. The delay switch circuit is composed of time-base integrated circuit IC1, resistors R1, R2, potentiometer RP1, potentiometers C1 ~ C3, diode VD1, thyristor VT1 and the S2-1 contact of detonating switch S2. Insurance switch circuit is composed of the time-base integrated circuit IC2, resistors R3, R4, potentiometer RP2, diodes VD2, VD3, capacitors C4, C5, relay K and S2-2 contacts of S2. The timing initiation circuit is composed of the time-base timer circuit IC IC3, resistors R5, R6, potentiometer RP3, diode VD4, thyristor VT2, capacitors C6 ~ C9 and S2-3 contact of S2. Initiation power circuit consists of transistor V, resistor R7, oscillation step-up transformer T, capacitors C1O ~ C12, thyristor VT2, diodes VD5 with VD6 and S2-4, S2-5 contacts of S2. Charging indicator circuit consists of resistors R8 and neon light HL.
Reprinted Url Of This Article:
http://www.seekic.com/circuit_diagram/Basic_Circuit/Electronic_detonating_device_circuit_diagram_3.html
Print this Page | Comments | Reading(3)
Code: