Published:2009/7/2 21:14:00 Author:May | From:SeekIC

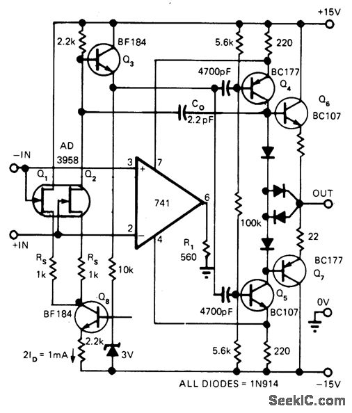
Feed-forward techniques extend dynamic response of differential opamp to give unity-gain bandwidth of 18MHz, slew rate over 200 V/μs, and DC gain above 107 V/V while preserving latchup-free operation and wide input voltage range. Composite amplifier uses fast symmetrical four-transistor output stage that is symmetdcally driven by DC-coupled 741 and by AC-coupled feed-forward amplifier, Performance depends on use of nonstandard pin connections for 741. as shown. Developed for processing fast analog data in frequency domain. -J Dostal. 741 + Feedforward =Fast-Differential Op Amp EDN Magazine. Aug 20.1974.p 90.
Reprinted Url Of This Article:
http://www.seekic.com/circuit_diagram/Basic_Circuit/FASTER_741.html
Print this Page | Comments | Reading(3)
Code: