Published:2009/7/5 23:28:00 Author:May | From:SeekIC

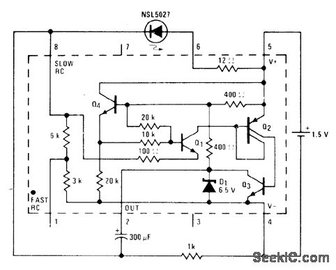
Addition of 1K resistor between pins 4 and 8 of National LM3909 IC in creases flash rate to about 3 times that obtainable when 300 μF is connected between pins 1 and 2. Modification of external connections gives choice of 3K, 6K, or 9K for internal RC resistors.- Linear Applications, Vol, 2, National Semiconductor, Santa Clara, CA, 1976, AN-154 ,p 2.
Reprinted Url Of This Article:
http://www.seekic.com/circuit_diagram/Basic_Circuit/FAST_15_V_BLINKER.html
Print this Page | Comments | Reading(3)
Code: