Published:2009/6/29 3:05:00 Author:May | From:SeekIC

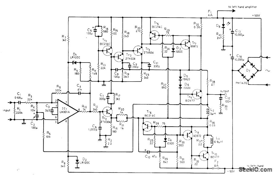
Circuit re-duces distortion caused by nonlinearity of out-put power transistors by deriving error com ponent that bypasses these transistors.Technique used is known as current dumping.Article describes operating principle in detail.Circuit shown gives application to commercial amplifier (Quad 405), in which midfrequency distortion is only about 0.005%. Features in-clude elimination of adjustments, alignment procedures and thermal problems during entire life of amplifier,-P.J. Walker, Current Dumping Audio Amplifier,Wireless World,Dec.1975,p 560-562
Reprinted Url Of This Article:
http://www.seekic.com/circuit_diagram/Basic_Circuit/FEED_FORWARD_CORRECTION.html
Print this Page | Comments | Reading(3)
Code: