Published:2009/7/12 22:24:00 Author:May | From:SeekIC

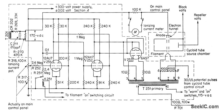
Used in Consolidated Electrodynamics gas analyzer to control ionizing current strength by regulating filament temperature of cycloid tube Potentiometer used for control is in grid circuit of V251. Circuit maintains ionizing current automaticcdly at desired level-G.C.Carroll, Industrial Instrumenl Servicing Handbook, McGraw-Hill,N,Y,1960,p8-122
Reprinted Url Of This Article:
http://www.seekic.com/circuit_diagram/Basic_Circuit/FILAMENT_EMISSION_REGULATOR.html
Print this Page | Comments | Reading(3)
Code: