Published:2009/7/15 3:36:00 Author:Jessie | From:SeekIC

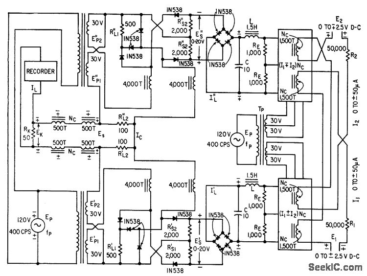
Highspeed magnetic-amplifier square-law circuits with silicon diodes and resistors replace slow-response thermal converters in. four-quadrant analog multiplying device. Polarity-reversible signal currents I1 and I2 cre multiplied with two square-law and two push-pull magnetic amplifier circuits. Reversible-polarity output drives ink oscillograph. -W. A. Geyger, Multiplying Circuit Uses Magnetic Amplifiers, Electronics, 32:2, p 58-59.
Reprinted Url Of This Article:
http://www.seekic.com/circuit_diagram/Basic_Circuit/FOUR_QUADRANT_SIGNAL_MULTIPLIER.html
Print this Page | Comments | Reading(3)
Code: