Published:2009/7/7 9:41:00 Author:May | From:SeekIC

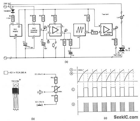
This circuit is suitable for fttting into slide projectors without a dimmer facility as with 24-Vac fed halo-gen lamps. With a few small alterations, it can also be used for dimming 12-V halogen lamps, but not those in a car, because these are fed from a dc source. The circuit shown in Fig. 50-1a is intended for operation from a 24-Vac supply, and can handle a lamp load of up to 150 W. For loads up to 250 W, the TIC236 should be replaced by a TIC246.Figure 50-1b shows detail of the connection of a potentiometer to the intensity control input of the TCA280A. Voltage divider R10-P1-R11 is fttted externally and can be fed from the stabilized voltage avail-able at pin 11 of IC1. The minimum and maximum intensities of the lamp are determined by R10 and R11, respectively.
Reprinted Url Of This Article:
http://www.seekic.com/circuit_diagram/Basic_Circuit/HALOGEN_LAMP_DIMMER.html
Print this Page | Comments | Reading(3)
Code: