Published:2009/7/16 1:35:00 Author:Jessie | From:SeekIC

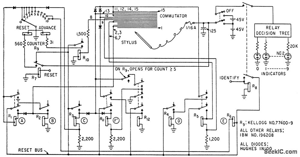
Spelled-out digits written with wire stylus on striated conductive surface are recognized by detecting risers, descenders, dots, word length, recrossings, and several other characteristics of spelled-out zero to nine, using only 12 relays, 8 diodes, and 10 neon indicator lamps. Accuracy is about 97% with the simple sequential logic used for recognition.-L. D. Harmon, Handwriting Reader Recognizes Whole Words, Electronics, 35:34, p 29-30.
Reprinted Url Of This Article:
http://www.seekic.com/circuit_diagram/Basic_Circuit/HANDWRITING_READER.html
Print this Page | Comments | Reading(3)
Code: