Published:2009/7/2 0:03:00 Author:May | From:SeekIC

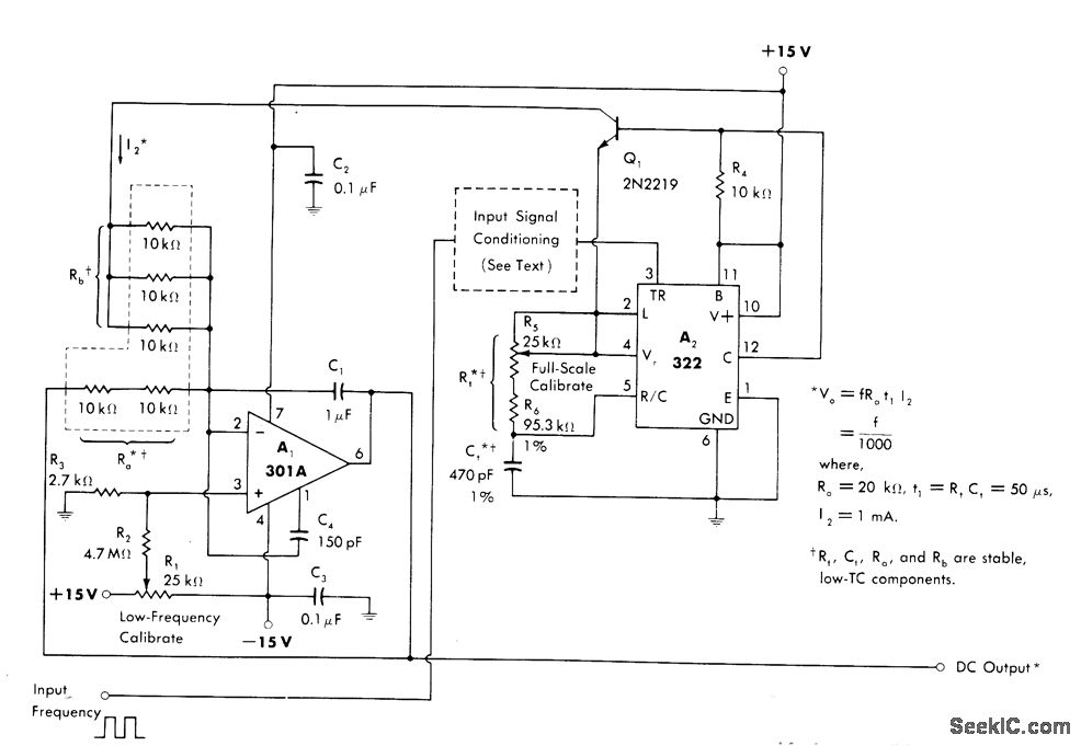
Components of V/F converter are reconnected to provide F/ V function.Inputfrequency up to 10 kHz is fed to 322 mono MVBR A2, either directly if pulsed or indirectly after conditioning. For low-frequency or slowly changing waveforms, zero crossing detector is used forinρut conditioning,A1isconnected asscaling amplifier and filter.-W. G .Jung, ''IC Timer Cookbook,″Howard W .Sams、lndianapoils,IN,1977,ρ 192-196.
Reprinted Url Of This Article:
http://www.seekic.com/circuit_diagram/Basic_Circuit/HIGH_PRECISION_F_V_1.html
Print this Page | Comments | Reading(3)
Code: