Published:2011/7/5 3:48:00 Author:Lucas | Keyword: Halogen lamp , driver circuit | From:SeekIC

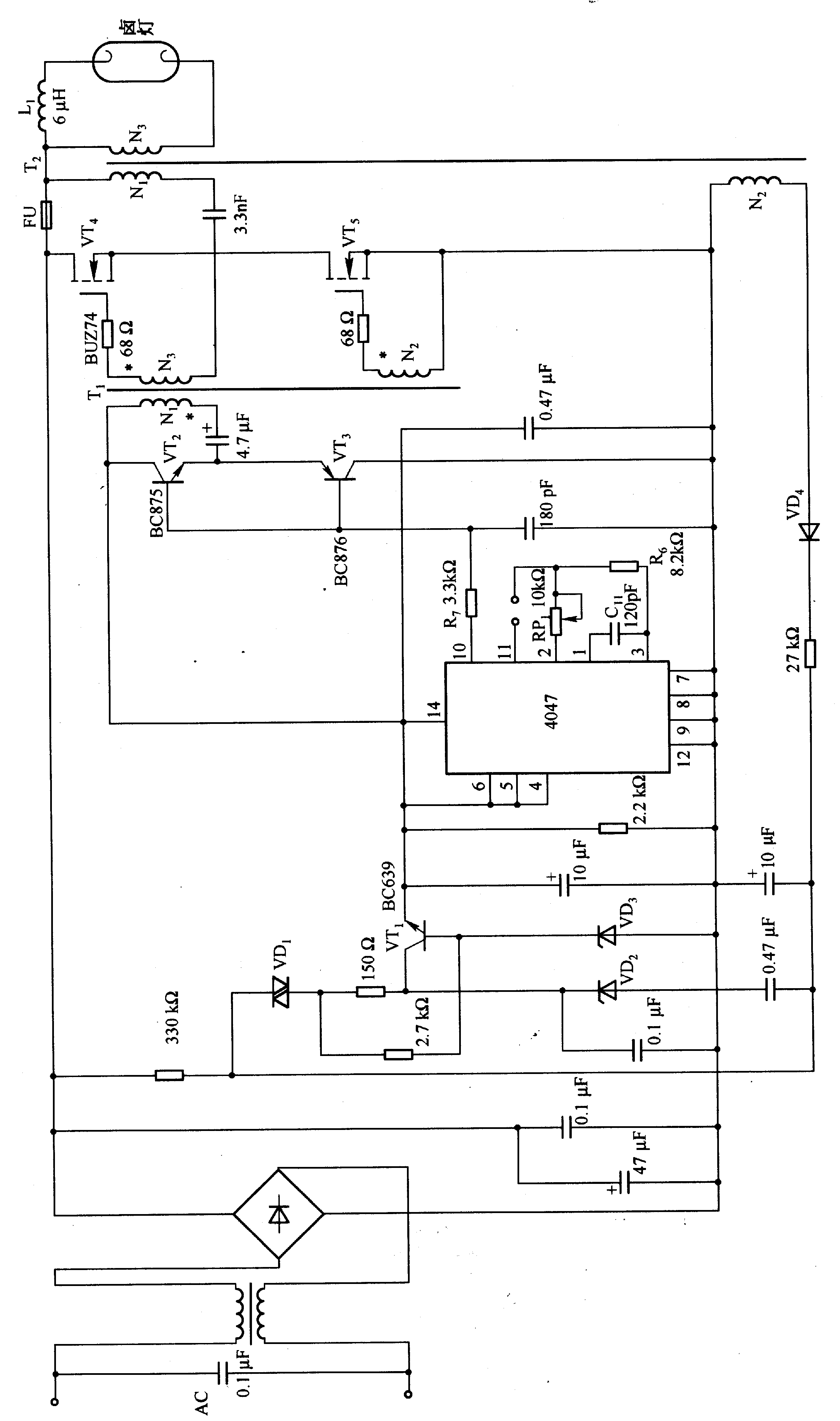
The circuit uses the separate excitation oscillation mode composed of 4047, the oscillation frequency is decided by Cll and R6.R (RP1). For high-speed drive power MOSFET (VT4 and VT5), it uses the buffer circuit composed of VT2 and VT3. Halogen lamp has 10 times difference between cold resistance and thermal resistance, therefore, when it gets power, it has a greater impulse current, which is more than 10 times of the steady-state current. Choke L1 can suppress this current below 1 / 3 times. Adjusting RP1 can change the oscillation frequency in order to do dimming.
Reprinted Url Of This Article:
http://www.seekic.com/circuit_diagram/Basic_Circuit/Halogen_lamp_driver_circuit_composed_of_4047.html
Print this Page | Comments | Reading(3)
Code: