Published:2009/7/16 3:10:00 Author:Jessie | From:SeekIC

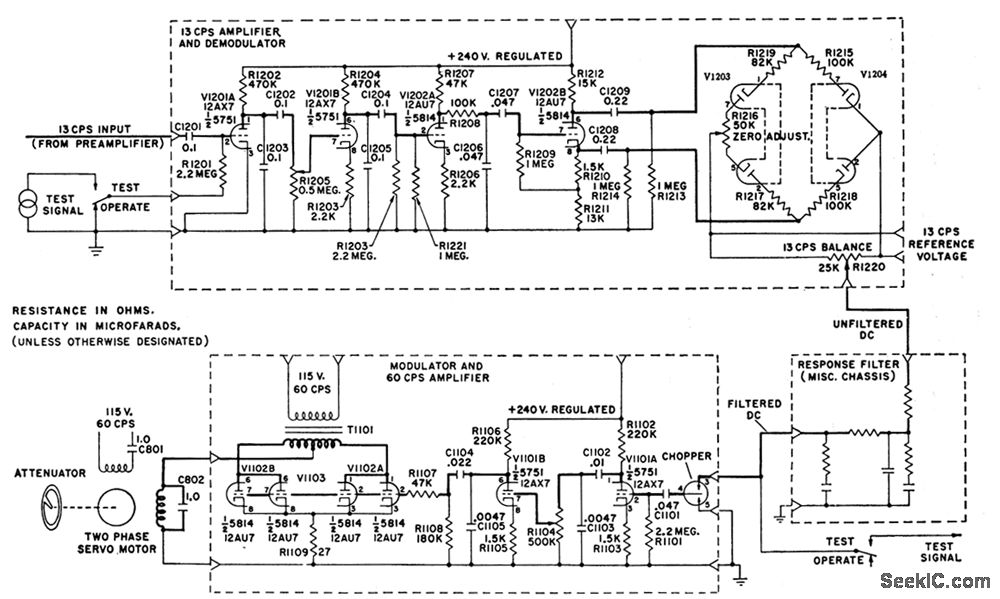
Circuit shows phase-sensitive demodulator, 13-cps amplifier, and modulator of servo system used in Perkin-Elmer Tri-Non triple-beam analyzer for measuring amount of infrared energy absorbed by component of interest in flowing sample of industrial process stream. Servo motor tums variable null-path attenuator to cancel radiation unbalance and restore null-G. C. Carroll, lndustrial Instrument Servicing Hand-book, McGraw-Hill, N.Y., 1960, p 8-51.
Reprinted Url Of This Article:
http://www.seekic.com/circuit_diagram/Basic_Circuit/INFRARED_ANALYZER.html
Print this Page | Comments | Reading(3)
Code: