Published:2009/7/16 3:16:00 Author:Jessie | From:SeekIC


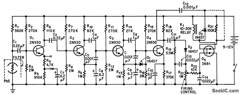
Output relay resets parking meter to zero when lead sulfide detector senses heat of engine when parked car is started.-W. E. Osborne, Farewell To Free Time On City Parking Meters, Electronics, 37:32, p 72-74.
Reprinted Url Of This Article:
http://www.seekic.com/circuit_diagram/Basic_Circuit/INFRARED_HOT_ENGINE_DETECTOR.html
Print this Page | Comments | Reading(3)
Code: