Published:2009/7/9 20:45:00 Author:May | From:SeekIC

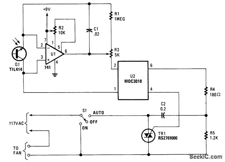
Q1 senses IR from heat sources, causes U1 to switch, activates optocopuler U1, and triggers TR1.This controls a fan. The Triac is from Radio Shack, or else a 200-V, 6-A unit (C106B) can be used.
Reprinted Url Of This Article:
http://www.seekic.com/circuit_diagram/Basic_Circuit/IR_HEAT_CONTROLLED_KITCHEN_FAN.html
Print this Page | Comments | Reading(3)
Code: