Published:2009/7/13 23:17:00 Author:May | From:SeekIC

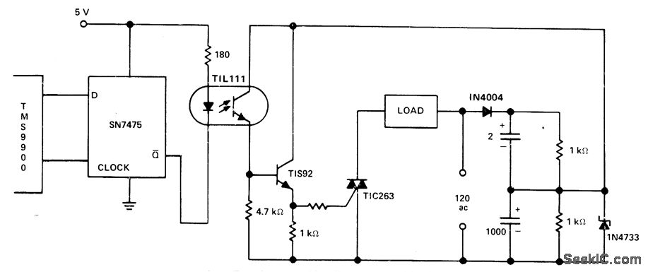
TIL111 optoisolator provides electrical isolation between control logic and gate drive for triac at low cost, with faster switching than is possible with relays. Transistor provides direct current drive for gate of triac. - Thyristor Gating for μp Applications,″Texas Instruments,Dallas,TX,1977, CA-191,p4-5.
Reprinted Url Of This Article:
http://www.seekic.com/circuit_diagram/Basic_Circuit/ISOLATED_GATE_DRIVEFOR_TRIAC.html
Print this Page | Comments | Reading(3)
Code: