Published:2009/7/14 5:28:00 Author:May | From:SeekIC

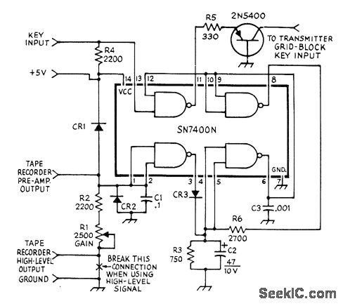
Simple envelope detector and wave-shaping circuit uses quad NAND gate for instant replay of recorded CW trans-missions through transmitter. Diodes can be 1N270 or any other small-signal switching or general-purpose types. R3, C2, and CR3 provide envelope detection of amplified and dipped audio input from tape recorder.-A. H. Kilpatrick, Keying a Transmitter with a Tape Recorder, QST, Jan. 1974, p 45.
Reprinted Url Of This Article:
http://www.seekic.com/circuit_diagram/Basic_Circuit/KEYING_FROM_TAPE.html
Print this Page | Comments | Reading(3)
Code: