Published:2009/7/14 6:16:00 Author:May | From:SeekIC

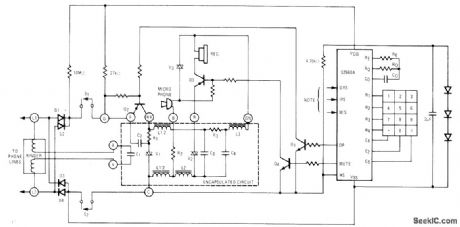
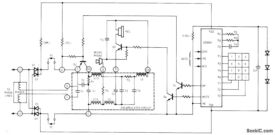
American Microsystems S2560A CMOS IC pulser converts pushbutton inputs to series of pulses suitable for telephone dialing, as replacement for mechanical telephone dial. Circuit shows typical connection to dial telephone set using 500-type encapsulated circuit. Dialing rate can be varied by changing dial rate oscillator frequency. IC includes 20-digit memory that makes last dialed number available for redialing until new number is entered, Entered digits are stored sequentially in internal memory, with dial pulsing starting as soon as first digit is entered. Arrangement permits entering digits much faster than output rate. Last number is redialed by going off hook and pressing # key.- Key Pulser, American Microsystems, Santa Clara, CA, 1977, S2560A/S2560B, p 8.
Reprinted Url Of This Article:
http://www.seekic.com/circuit_diagram/Basic_Circuit/KEY_PULSER.html
Print this Page | Comments | Reading(3)
Code: