Published:2009/7/7 9:46:00 Author:May | From:SeekIC

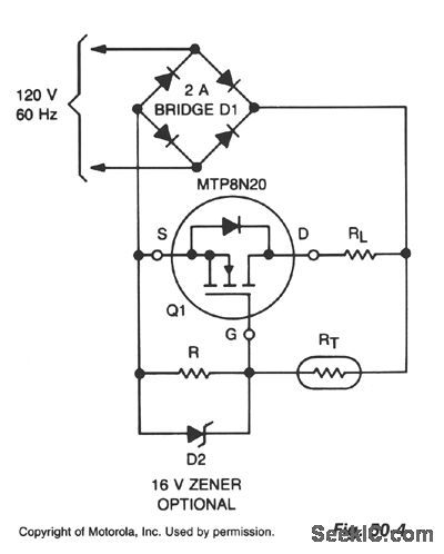
Lamp life can be extended by improving the conditions under which its filament is operated. This includes eliminating the inrush overcurrent surge and reducing the mechanical stress (vibration) on the filament caused by an ac source, The circuit shown controls the inrush current to the lamp without the 10 to 15 times-rated current stage that normally occurs when power is applied to a cold lamp. It does so by adjusting the inrush current over time to the inverse of the value normally experienced.RL is a standard tungsten lamp in the range of 15 to 250 W, R is 10-Ω and RT is a negative temperature coefflcient resistance that is initially 1.65 MΩ and decreases, by self-heating, to 150 KΩ in approximately 0.5 s. Use of the TMOS device allows high Ω values for R and RT, keeping drive power at a negligible level.This circuit has a number of advantages: very low power dissipation, long life, low-cost components, no significant effect on lamp ratings, negligible effect on efficiency, negligible RFI, and it can be used in hazardous environments.
Reprinted Url Of This Article:
http://www.seekic.com/circuit_diagram/Basic_Circuit/LAMP_LIFE_EXTENDER.html
Print this Page | Comments | Reading(3)
Code: