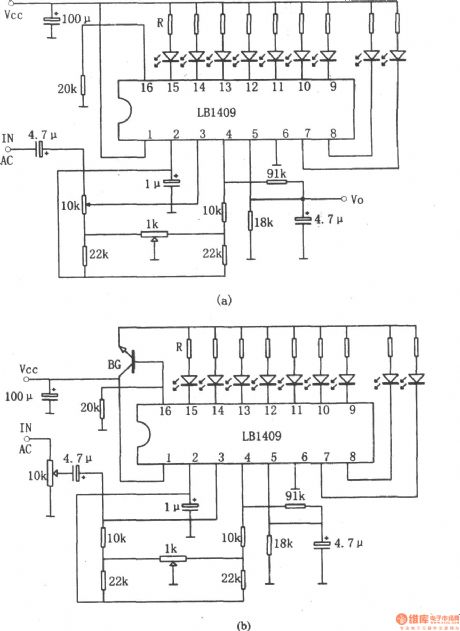
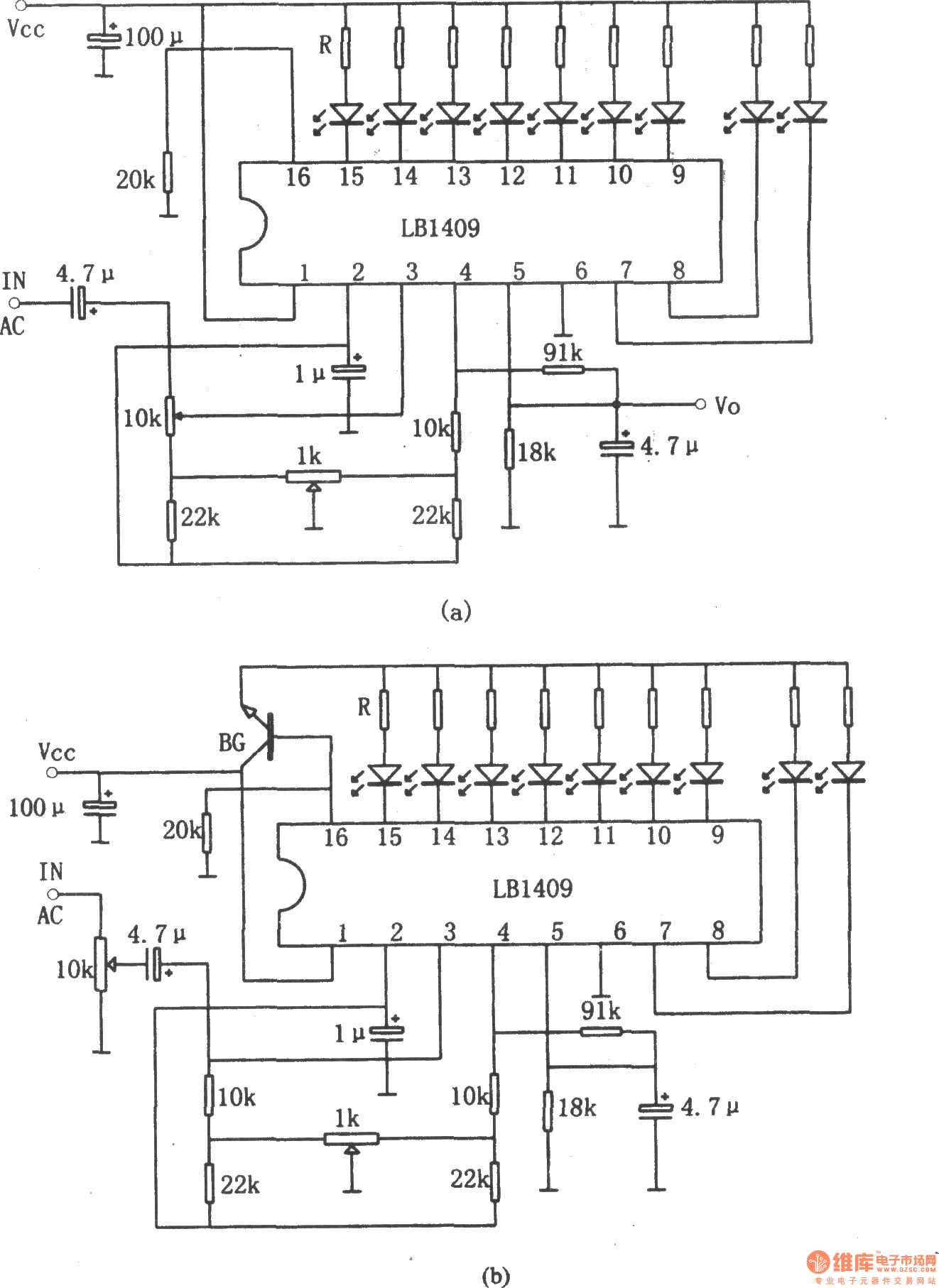
Published:2011/4/6 20:17:00 Author:Ecco | Keyword: nine LED , level display , driver circuit | From:SeekIC

Reprinted Url Of This Article:
http://www.seekic.com/circuit_diagram/Basic_Circuit/LB1409_nine_LED_level_display_driver_circuit.html
Print this Page | Comments | Reading(3)
Code: