Published:2009/7/6 4:27:00 Author:jailer | From:SeekIC

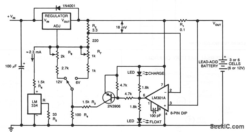
This circuit furnishes an initial voltage of 2.5 V per cell at 25℃ to rapidly charge a battery. The charging current decreases as the battery charges, and when the current drops to 180 mA, the charging circuit reduces the output voltage to 2.35 V per cell, leaving the battery in a fully charged state. This lower voltage prevents the battery from overcharging, which would shorten its life.
The LM301A compares the voltage drop across R1 with an 18 mV reference set by R2. The comparator's output controls the voltage regulator, forcing it to produce the lower float voltage when the battery-charging current, passing through R1, drops below 180 mA. The 150 mV difference between the charge and float voltages is set by the ratio of R3 to R4. The LEDs show the state of the circuit.
Temperature compensation helps prevent overcharging, particularly when a battery undergoes wide temperature changes while being charged. The LM334 temperature sensor should be placed near or on the battery to decrease the charging voltage by 4 mV/℃ for each cell. Because batteries need more temperature compensation at lower temperatures, change R5 to 30 Ωfor a tc of -5 mV/℃ per cell if application will see temperatures below -20℃.
The charger's input voltage must be filtered dc that is at least 3 V higher than the maximum required output voltage: approximately 2.5 V per cell. Choose a regulator for the maximum current needed: LM371 for 2 A, LM350 for 4 A, or LM338 for 8 A. At 25℃ and with no output load, adjust R7 for a VOUT of 7.05 V, and adjust R8 for a VOUT of 14.1V.
Reprinted Url Of This Article:
http://www.seekic.com/circuit_diagram/Basic_Circuit/LEAD_ACID_BATTERY_CHARGER.html
Print this Page | Comments | Reading(3)
Code: