Published:2009/7/14 4:26:00 Author:May | From:SeekIC

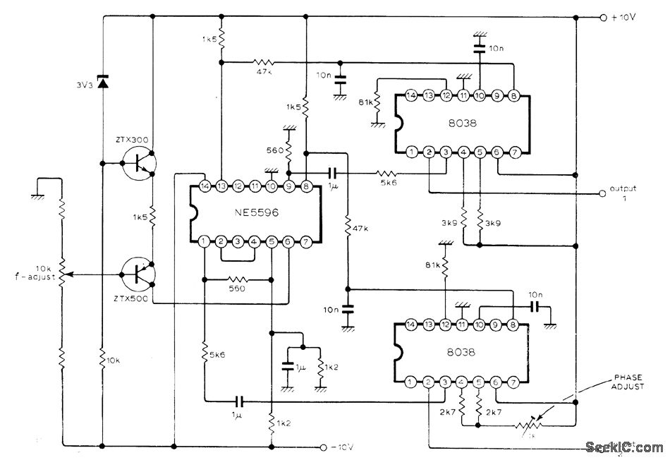
Delivers two-phase (sine and cosine) outputs locked together. Frequency can be varied over wide range by altering bias current with 10K pot that produces common-mode output voltage in NE5596 multiplier IC driving 8038 ICs serving as VC0s. Triangular outputs of oscillators are fed to multiplier inputs for phase control. Lower-cost 566 VCO can be used if sinusoidal outputs are not needed. Phase error over tuning range is nominally zero, whereas with conventional phase locked loop circuitry the capture range may be exceeded or phase error can be large.-J. M. Worley, Two-Phase V. C.O., Wireless World, Dee. 1976, p 41.
Reprinted Url Of This Article:
http://www.seekic.com/circuit_diagram/Basic_Circuit/LOCKED_90°OUTPUTS.html
Print this Page | Comments | Reading(3)
Code: