Published:2009/7/14 4:45:00 Author:May | From:SeekIC

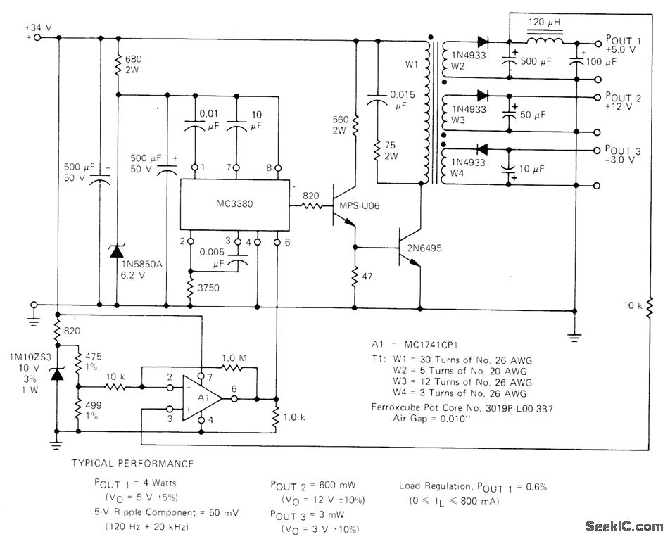
Additional output are obtained from switching regulator by adding secondary windings to power transformer. Motorola MC3380 astable MVBR serves as control element. Feedback is achieved by amplifying output error with opamp A1 and applying this voltage to pin 6. Report covers design of transformer and power circuit.-H. Wurzburg, Control Your Switching Regulator with the MC3380 Astable Multivibrator, Motorola, Phoenix, AZ, 1975, EB-52.
Reprinted Url Of This Article:
http://www.seekic.com/circuit_diagram/Basic_Circuit/MULTIPLE_OUTPUT_SWITCHING_REGULA_TOR.html
Print this Page | Comments | Reading(3)
Code: