Published:2011/5/18 6:03:00 Author:Lucas | Keyword: Magnetic stirring apparatus | From:SeekIC

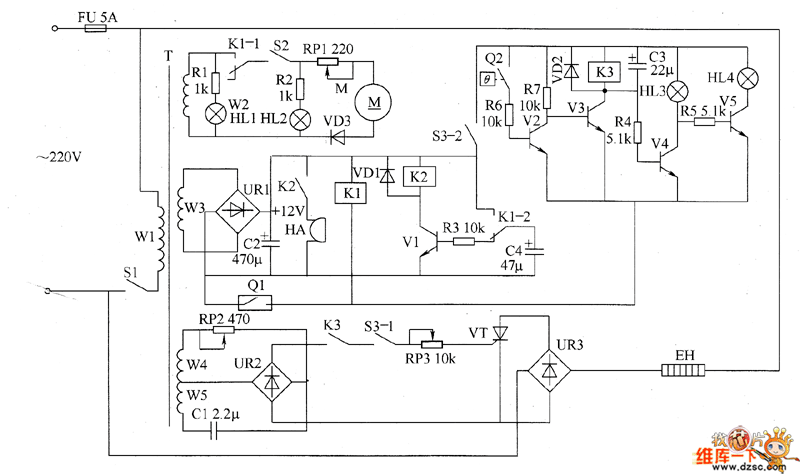
The magnetic stirring apparatus circuit is composed of the power circuit, mixing motor control circuit, heating thermostat circuit, mixing motor speed control circuit, timing alarm circuit and timing control circuit, the circuit is shown as the chart. The power circuit is composed of the power switch S1, the power transformer T, rectifier bridge pile UR1, resistor R1, power indicator HL1 and filter capacitor C2. Heating thermostat circuit is composed of heating switch circuit S3 (S3-l, S3-2), electric contact thermometer Q2, resistors R4 ~ R7, capacitors C1 and C3, the transistor V2 ~ V5, electric heater EH, temperature indicator HL3, heating lamp HL4, diode VD2, relay K3, potentiometers RP2 and RP3, thyristor VT and rectifier bridge UR2 and UR3.
Reprinted Url Of This Article:
http://www.seekic.com/circuit_diagram/Basic_Circuit/Magnetic_stirring_apparatus_circuit_diagram_2.html
Print this Page | Comments | Reading(3)
Code: