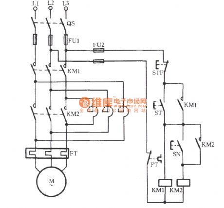
Published:2011/8/23 2:01:00 Author:Ecco | Keyword: Manually series, reactance starting , three-phase motor | From:SeekIC

Reprinted Url Of This Article:
http://www.seekic.com/circuit_diagram/Basic_Circuit/Manually_series_reactance_starting_three_phase_motor_circuit.html
Print this Page | Comments | Reading(3)
Code: