Published:2011/8/23 22:24:00 Author: | Keyword: Mazda, air conditioning, warm wind | From:SeekIC

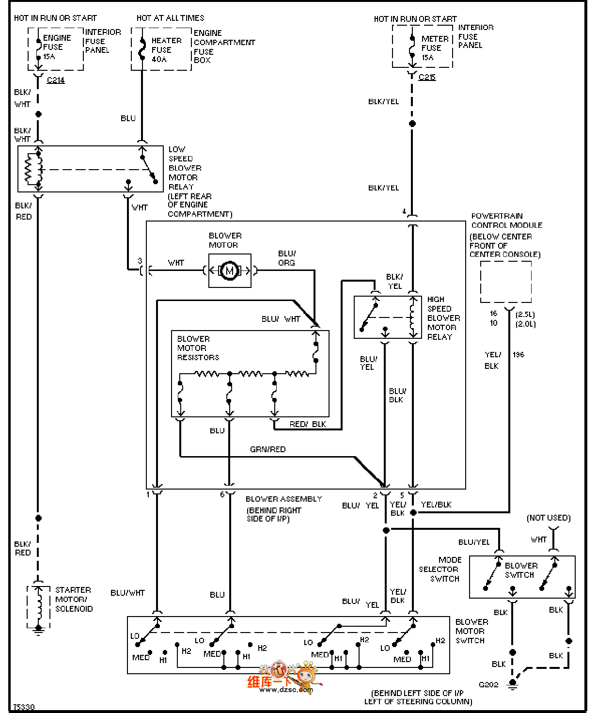
The Mazda 96PROBE air conditioning warm wind circuit is as shown in the figure:
Reprinted Url Of This Article:
http://www.seekic.com/circuit_diagram/Basic_Circuit/Mazda_96PROBE_air_conditioning_warm_wind_circuit.html
Print this Page | Comments | Reading(3)
Code: