Published:2011/6/29 22:48:00 Author:Nicole | Keyword: ultrasonic atomizer | From:SeekIC

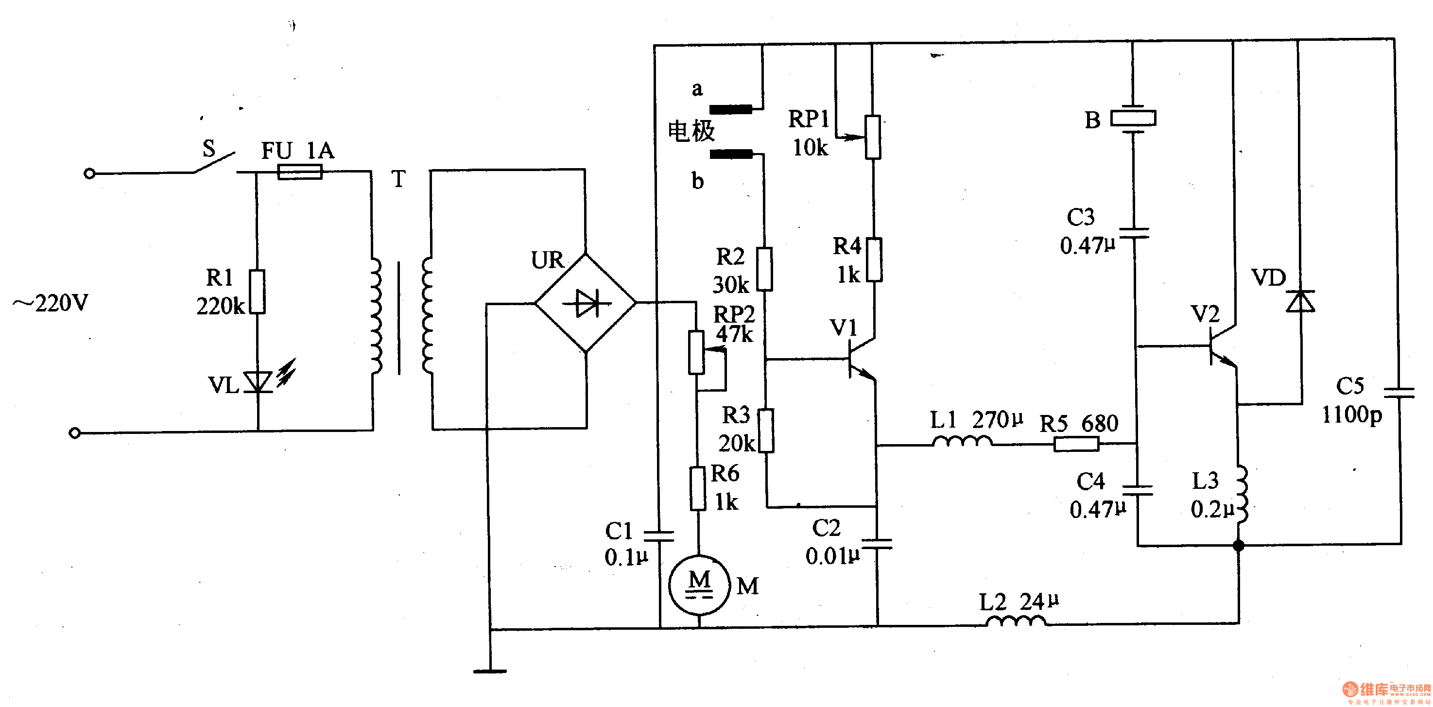
The medical ultrasonic atomizer circuit is composed of power supply circuit, on the low side of liquid level protection control circuit, ultrasonic oscillator and fan drive circuit, it is shown in the figure 9-112.
The power supply circuit is made of power supply switch S, resistor R1, power supply indication LED VL, fuse FU, power transformer T, bridge rectifiers UR and filter capacitor C1.
The low side of liquid level protection control circuit consists of liquid level detection electrodes a, b, resistors R2-R4, potentiometer RP1, potentiometer C2 and transistor V1.
Reprinted Url Of This Article:
http://www.seekic.com/circuit_diagram/Basic_Circuit/Medical_ultrasonic_atomizer_3.html
Print this Page | Comments | Reading(3)
Code: